随着现代科技的飞速发展和人们生活水平的不断提高,生物制品在日常生活中扮演着越来越重要的角色,从食品、保健品、化妆品等日常用品,到医用药物。相应的生物提取技术也成为生物制品研发过程中重要的研究议题之一。国内外对植物等生物中有效成分的提取方式主要是间歇式提取工艺,这种工艺主要以罐装置为主,由于物料并不移动,只是溶剂做定向流动,从而使原料和溶剂不能相互充分接触,造成传质阻力较大,导致含有效成分的提取液浓度在整个过程中无法形成理想的梯度。目前随着研究的深入,根据化学工艺领域中逆流吸收的原理,出现了一种连续动态逆流提取的生产工艺。其原理是先将物料放置到预浸舱体中进行侵泡,等到物料软化后通过挤压器进行挤压、揉搓和混合,最后导入到逆流提取装置中对物料进行提取。由于连续逆流提取过程中的各工艺需要协调工作,而设备之间的工艺关系复杂,对操作条件的要求也较为严格,使得在整个工艺流程控制方面对自动化水平要求较高,一般的简单控制系统难以胜任。国内外现有的系统控制模式普遍局限在现场层和控制层,相应的有效生产数据只是存储在本地计算机数据库中,不能实时送达信息到管理层,供管理层进行生产综合决策和调度。
为了提高生产效率和管理水平,使企业实现生物提取过程管控结合的综合自动化,本文针对连续逆流超声提取工艺,基于西门子 PCS7,从控制系统的硬件组态、网络配置、CFC 程序设计以及 WinCC 组态等方面进行了深入研究,并提出了模糊串级控制和比值控制策略。经过测试表明该系统稳定可靠,易操作性和容错性强,在生产的过程中有效的克服了干扰和时滞,提高了提取效率,是一个能够适应生产环境不确定性和市场需求变化的高效率、高灵活性的生产经营系统。
随着经济的飞速发展,生活品质成了人们的追求目标,因此生命和健康这一话题也引起了极大的关注。“白芷,长肌肤润泽,可作面脂。”这是中国古代医学名著《神农本草经》中对植物等天然制品在美容护肤功能上的解释。经过几千年的发展,植物等纯天然生物的作用已经不仅仅应用于医药领域,生物制品也不只是药物,更是发展到渗透到不同行业和人们生活的各个方面,包括药品、化妆品、食物添加剂、染料、杀虫剂等产品,这些行业的发展和生物技术的应用,为生物产品的开发和利用迈出了最重要的一步。目前从中草药等植物中提取相应的有效成分研发药品、保健品等产品已经成为了生物制品这一领域中最为卓越的一支,在现代医学生活理念的影响下,拥有相应治疗和保养功能的生物提取物产品很受欢迎。因此生物提取技术已经成为发展生物制品过程中最重要的研究议题之一。
传统生物提取工艺包括有机溶剂溶解法、热水浸泡法、系统溶剂溶解法等这些方法不需要特殊的仪器,应用较为普遍,但存在着产品安全性低、耗时长、提取率低,不能满足现代自动化批量生产的要求等缺点。因此采用新的提取手段并结合计算机技术,控制策略和通信技术组成自动化生产系统已经成了发展生物制品的迫切要求。
连续逆流超声提取装置是科技发展的产物,它将超声提取和连续逆流提取融为一体,在超声波的作用下极大的缩短了植物中有效成分的提取时间,保证了在连续的工作情况下逆流提取工艺的良好运行,提高了提取效率,节省了溶剂的用量,有效的降低了提取温度,降低能耗,在保证生产工艺安全稳定运行的同时,避免了残渣对环境的污染,是一套高效、节能、安全、环保的生物制品生产加工设备。在采用连续逆流超声提取技术同时,构建基于该装置的自动化系统显得尤为重要。通过对连续逆流超声提取构建自控系统,可以对生物制品生产实现检测、控制、优化、调度、管理和决策,达到增加产量、提高质量、降低消耗、确保安全等目的。由于有效成分在提取的过程中,对提取环境以及工艺参数要求极为严格,因此采用采用先进的控制理论并结合计算机控制技术对温度、压力、流量等参数进行精准的控制可以提高有效成分在生产设备的提取效率。自动化系统的构建,一方面通过其精准的控制满足了提取过程中的严格工艺要求,提高了生产效率及产量,并且节约了人工成本。另一方面系统通过对生产现场的监控,获取生产状态,可以对信息进行整合,并通过通讯手段将信息传送给管理决策者,便于管理者的生产决策极大地提高了企业管理效率,规避了
由于产量定位不准造成的损失。
本文通过分析连续逆流超声提取工艺,针对单螺旋提取舱体温度、物料与溶剂加入量的配比设计了模糊串级控制策略与比值控制策略,通过采用 PCS7系统协调连续逆流提取过程中的各个设备之间的配合,保证稳定的溶剂温度,合理的物料与溶剂配比,提高生产效率和产品质量,进而实现植物连续逆流提取过程的管理和控制。
随着科技水平的提高和计算机技术的变革,解放劳动力成为了人们的迫切希望,因此自动化技术得到了飞速发展。自动化设备的应用能够使从业人员避开沉重的体力性劳动、部分脑力劳动、以及复杂危险的现场工况,并且能够提升产品生产效率,改善人们对自认科学的认识和创造生活的能力。自动控制技术与植物提取工艺的组合是科技发展的趋势,通过采用自动控制技术能够极大的降低植物提取的时间,进而改善工艺设备的利用率与产品产量;自动化技术的应用也可以降低由于个人原因造成的失误,提高生产质量;节约了人工成本,提高了物料和能源等利用率,极大的促进了植物提取的产业化。植物提取智能系统的研发已有了巨大的进展,相当多的自动化系统正在药厂或化工厂的生产过程中扮演关键角色。
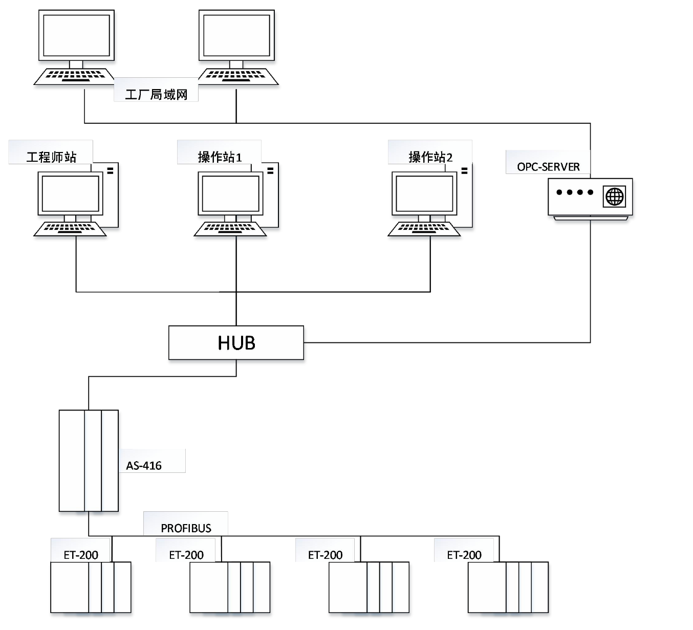
哈尔滨制药总厂与哈尔滨工业大学合作设计综合自动化提取设备,并为设备搭建了管控结合的生产机制,该设备选择常用的 DCS 系统结构,该结构的特征是分散控制,集中管理。整个工艺需要 300 多个 I/O 点,同时采用 10 个分布式 I/O 模块(ET200M)作为子站,对不同的阶段进行控制。工程师站与操作员站之间、主控制器与站点之间都采用工业以太网进行通讯,现场设备与控制器之间进行数据传输则通PROFIBUS 现场总线,通过网络的搭建进而实现了对整个生产线的控制与数据管理。
